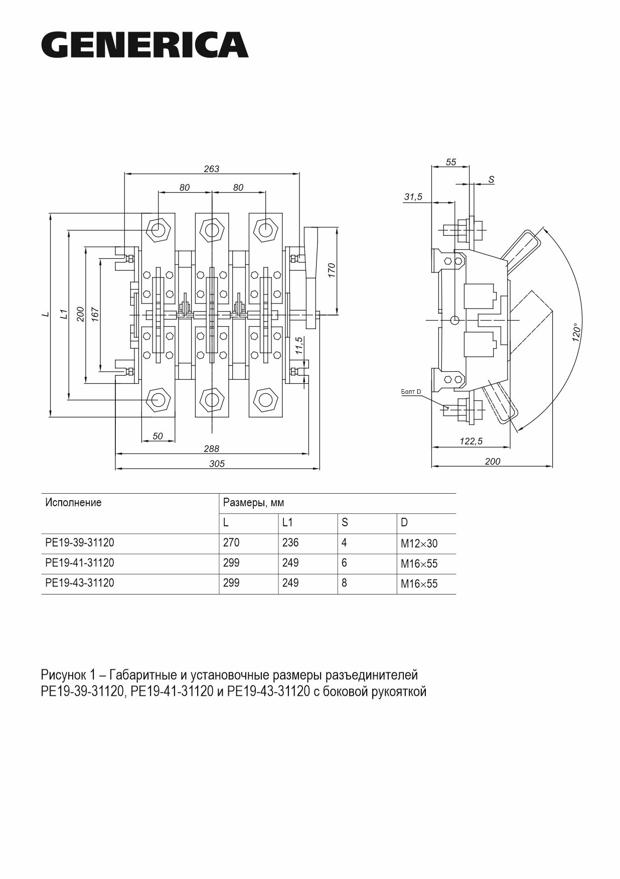
Разъединитель РЕ19-41-31120 1000А GENERICA

Артикул:
Основные характеристики
| Количество полюсов | 3 |
| Макс допустимое раб напряжение Ue AC, В | 1000 |
| Номин продолжительный ток Iu, А | 1000 |
| Степень защиты - IP передняя сторона | IP00 |
| Степень защиты - IP | IP00 |
Описание
Разъединители серии РЕ19 предназначены для проведения номинального тока и нечастых неавтоматических коммутаций электрических цепей без нагрузки номинальным напряжением до 1000 В переменного тока частоты 50, 60 Гц. РЕ-19 GENERICA могут применяться в распределительных устройствах с номинальными токами от 250 до 1600А. Разъединители серии РЕ-19 GENERICA соответствуют требованиям ГОСТ Р 50030.3.
Преимущества
- Удобство монтажа и эксплуатации.
- Низкие потери мощности за счет применения высококачественных материалов.
- Видимый разрыв цепи.
- Широкий ассортимент рукояток управления.
- Возможность присоединения медных и алюминиевых проводников.
Особенности конструкции
Технические характеристики
| Количество полюсов | 3 |
| Макс допустимое раб напряжение Ue AC, В | 1000 |
| Номин продолжительный ток Iu, А | 1000 |
| Степень защиты - IP передняя сторона | IP00 |
| Степень защиты - IP | IP00 |
| Номин напряжение изоляции Ui, В | 1000 |
| Тип элемента управления | Короткая поворотная ручка (узкий хват) |
| Тип подключения силовой электрич цепи | Болтовое соединение |
| Условный номин ток короткого замыкания Iq, кА | 100 |
| Пригоден в кач устр аварийной остановки | Нет |
| Компактная версия выкл-разъединителя | Нет |
| Конструкция прибора | Встраиваемое устройство для встраиваемой техники |
| Подходит для промежуточного монтажа | Нет |
| Моторный привод - дополнительно | Нет |
| Пригоден в кач предохранительного выкл | Нет |
| Подходит для установки в распредел платы | Нет |
| Реверсивный переключатель | Нет |
| Подходит для напольного монтажа | Нет |
| Частота | 50/60 Гц |
| Климатическое исполнение | УХЛ3 |
| Пригоден в качестве сервисного выкл-ля | Нет |
| Пригоден в качестве главного выключателя | Да |
| Вид рукоятки ручного привода | Боковая смещенная |
Документация
Сертификаты
Паспорта и РЭ
Дополнительные изображения
Модели для проектировщиков
Комплектация
Разъединитель - 1 шт.
Комплект метизов
Паспорт - 1 экз.
Логистические параметры
| Индивидуальная | Транспортная | |
|---|---|---|
| Количество | 1 | 1 |
| Единицы измерения | шт | шт |
| Тип упаковки | ГОФРОКОРОБ | ГОФРОКОРОБ |
| Материал упаковки | ГОФРОКАРТОН ПЯТИСЛОЙНЫЙ | ГОФРОКАРТОН ПЯТИСЛОЙНЫЙ |
| Штрихкод | 4606056379860 | 4606056379860 |
| Вес брутто, кг | 9 | 9 |
| Вес нетто, кг | 8.55 | 8.55 |
| Объем, м^3 | 0.0259 | 0.0259 |
| Длина, см | 35 | 37 |
| Высота, см | 20.5 | 20 |
| Ширина, см | 35 | 35 |
| Способ нанесения информации | На стикер | На стикер |